PARKER: 螺纹插装阀新产品和新应用的展示 2-2
2021-05-17 10:24:02
在上一篇的文章中(螺纹插装阀新产品和新应用的展示 2-1)跟大家一起了解了派克汉尼汾旗下螺纹插装阀在高空作业平台车和物料搬运设备、工程机械设备用蓄能器冲液与制动控制上的应用。今天,我们再来了解其他三个典型应用。
高压电比例减压溢流阀EPR083R & EPR111C
派克汉尼汾旗下的高压电比例减压溢流阀EPR083R是实现电子化和提高能效的推动者,这一系列产品可使行走机械达到更好性能,比如挖掘机、装载机、起重机、拖拉机动力换挡等。
例如,机械和液控阀通常用于标准挖掘机和装载机,动作通过机械拉杆或者液压手柄来驱动,能实现的控制精度有限,并且机手的劳动强度大,难以达到预期的工作效率和舒适度。此外,泵驱动、离合器换挡控制和全电路制动系统(BBW)的应用也有相同的窘境。派克汉尼汾提供的这一系列电比例减压溢流阀有着宽广的减压压力范围(见下图表格)和鲜明的特性,可以实现非常广泛的减压应用:

产品特点:
1.更低的磁滞
2.更大的流量
3.400HZ PWM脉宽调制信号(最佳)
4.无动态密封圈
5.标准螺旋式应急手动装置
6.“D型”聚氨酯密封圈不再需要挡圈
该系列电比例减压溢流阀可选新的焊接整体式过滤网选项,
- 即便在高污染的油液和严苛温度条件下,也有助于延长阀使用寿命更长。
- 此外,该产品可自行排出空气,稳定性更高,调试及后期拆卸维护更简单。
目前,该产品不仅在某知名农业机械制造商的大马力拖拉机中得到广泛使用,
同时也广泛用于矿用大吨位自卸车,典型应用如下:

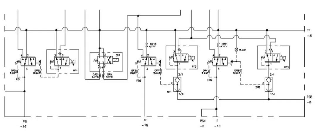
3位5通电磁开关/电磁比例方向控制阀、LS信号单向阀和支路泄油调速阀
简易负载敏感系统通常与定量齿轮泵配合使用,节能效果靠近负载敏感系统,成本上则靠近定量系统,是一个非常经济实用的解决方案。其典型的油路里包含溢流功能的逻辑元件、3位4通电比例方向阀、压力补偿阀、LS单向阀、梭阀、平衡阀或者液压锁、LS信号支路排油调速阀、压力控制阀等元件,如果多路阀混合,则系统主阀组设计上非常复杂,且容易出错,存在故障不宜分析、加工难度大、体积大、成本高等诸多不利因素。
派克汉尼汾推出新型3位5通电磁开关和电磁比例方向控制阀,内嵌式LS信号单向阀,固定流量的LS支路排油调速阀,可大大简化油路设计,阀块体积减少40%以上,优化成本,提升盈利能力。目前,可提供的3位5通方向阀DSHY105 和 DSPY105 机能如下:
LS信号支路单向阀CVH021:
LS 支路排油调速阀FR032:
优化的油路图参考下图(仅供参考):
目前,该产品在高空作业车、电动叉车、扫地车、车载式起重机、蜘蛛车等场景应用广泛,主要用于转向控制、货叉移动、上车回转等功能。
先导压力控制阀
先导压力控制阀以压力控制稳定、压力上腾小、溢流曲线平滑而受到应用技术人员的广泛欢迎。顾名思义,先导,需要小流量的压力油作用于先导级,往往通过阻尼细长孔引导压力油进入到先导级,通过先导级的开启和关闭,改变主级阀芯上下压差来实现主阀芯的开启和关闭,从而实现对大流量液压油的压力控制。
然而,在实际工况下,由于阻尼细长孔对油液清洁度的要求很高,一些细微的杂质很容易堵塞先导级细长孔,导致先导级失压,压力阀失效,进而导致设备停机、停产。为了更有效地应付恶劣工况,降低油液污染对压力控制阀的影响,派克汉尼汾对先导级压力控制阀进行优化升级,改善进油稳定性的同时,在先导细长孔入口段增加了焊接式整体高强度过滤网,局部紊流自清洗功能,从而降低油液污染对阀正常工作的影响。该产品目前在国内一家著名的工程机械制造商处得到广泛使用,开启和溢流特性优异,压力曲线受溢流流量的变化影响小,对系统起到了非常好的保护作用。
产品具体改进细节如下:
螺纹插装阀产品范畴宽广,应用灵活多样。为了更加快速响应客户新产品开发需求,派克汉尼汾针对260多种螺纹插装阀准备了安全库存,95%以上的插装阀和集成阀组样品交货时间不超过1个月。